gs-500.de  

Zurück   gs-500.de > GS500(E/F) > Fehlerdiagnose

Hinweise

Antwort
 
Themen-Optionen
Alt 16.05.2018, 08:28:50   #1
Appelboom
Neuer Benutzer
 
Registriert seit: 16.05.2018
Beiträge: 2
Standard Gs 500 e mit550er Motor Bj 81 Gasanahme

Moin,
Ich bin Tim, 32 Jahre jung, Schleswig-Holsteiner von Beruf Seemann und seit Sonntag das erste Mal ne Suzi
Gestern hab ich sie letztendlich holen können. Sie ist ein bisschen bockig beim starten und der choke will (sich noch nicht bewegen).
So jedenfalls hab ich ihr ein Satz neue Kerzen verpasst. Und die ersten 10 km waren voll in Ordnung. Tankstelle und die anschließenden 50 km wurden holprig.
Bedeutet ausgehen und teilweise schlechte gasanahme, das kuriose, teilweise auch nicht. Dann läuft sie und nimmt Gas an und bleibt an der Ampel an, kein Thema.

5 Minuten später verabschiedet sich dann scheinbar wieder ein pott mit eben oben beschriebenen Symptomen um dann eine kurze Zeit später wieder normal mitzulaufen. Die Kerzen konnte ich mir nach der jetzigen Überführung noch nicht anschauen..

Mich irritiert dieses (mal gut mal schlecht)
Könnte mir Probleme mit der Zündung vorstellen..

Ich frage hier, bevor ich jetzt alles auseinander pflücke, vielleicht habt ihr ja Tipps für mich.

Nochmal ein paar eckdaten

Bj 81
500er Rahmen mit 550er Motor
Die wartungshistorie nicht ganz nachvollziehbar.
Gute 80000 Eier auf der Uhr

Ich danke euch im voraus und hoffe auf ein paar Tips
Ich kenne suzuki gar nicht und bin eigentlich von Anfang an hodaianer

Beste Grüße

Tim
Appelboom ist offline   Mit Zitat antworten
Alt 16.05.2018, 10:36:25   #2
Dirk-Boerge
Erfahrener Benutzer
 
Registriert seit: 07.05.2007
Ort: 243**
Alter: 46
Beiträge: 423
Baujahr: 1993
Kilometer: 110000
Standard

[...]
__________________
GS500 - mehr Mopped braucht kein Mensch!

Geändert von Dirk-Boerge (17.05.2018 um 13:36:07 Uhr) Grund: von mir selbst gelöscht, da altklug und unnötig
Dirk-Boerge ist offline   Mit Zitat antworten
Alt 16.05.2018, 14:33:52   #3
AmigaHarry
Erfahrener Benutzer
 
Benutzerbild von AmigaHarry
 
Registriert seit: 13.11.2005
Ort: Perchtoldsdorf
Alter: 64
Beiträge: 5.318
Kilometer: 1.1mio
Standard

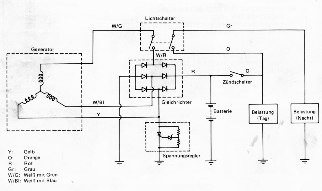
Kann natürlich auch an verdreckten Vergasern liegen. Die GS550(500) hat noch Schiebervergaser und ist daher rel. einfach zu zerlegen und zu warten. Die Vergaserbatterie bekommst du auch leicht raus, wenn du mit dem LuFi etwas zurückrückst (geht auch ohne, aber nur mit Kraft). Auch auf Falschluft im Ansaugtrakt und die Versorgung vom Tank (Dreck im Tankfilter bzw. Hahn prüfen)

Elektrisch: Wird die Batterie geladen? Stirbt sie beim starten schon fast?
Prüfe die Ladespannung (14-15,5V, 5000rpm). Messung der Leerlaufspannung siehe Bild. Du musst das Licht unbedingt einschalten, da nur dann die 3. Phase mitlädt.

Falls du mehr infos brauchst bitte PN. Bin aber nur mehr heute erreichbar, da ich dann bis kommende WO in Kroatien unterwegs bin.
Miniaturansicht angehängter Grafiken
Klicke auf die Grafik für eine größere Ansicht

Name:	b1.jpg
Hits:	885
Größe:	76,1 KB
ID:	27726   Klicke auf die Grafik für eine größere Ansicht

Name:	125_S_GS550C.jpg
Hits:	878
Größe:	111,1 KB
ID:	27727   Klicke auf die Grafik für eine größere Ansicht

Name:	128_S_GS550C.jpg
Hits:	817
Größe:	117,4 KB
ID:	27728  
AmigaHarry ist offline   Mit Zitat antworten
Alt 17.05.2018, 21:26:51   #4
Appelboom
Neuer Benutzer
 
Registriert seit: 16.05.2018
Beiträge: 2
Standard

Moin Harry,
Vielen Dank für die Tipps.
Erstmal viel Spaß in Kroatien.
Benzinhahn hab ich durch, lufi wasch ich morgen aus. Ist heute schon besser geworden der ganze bums. Immerhin läuft Sie besser. Vorm Vergaser scheue ich mich noch, allerdings nur wegen der Ansauggummis die nur noch mittelmäßig aussehen (evtl hier nebenluft), der choke war fest, den hab ich mittlerweile wieder gegaengelt. Interessant finde ich hier den Zustand das bei Betätigung sich nichts ändert.
Man kriegt den Schlurren mit oder ohne choke auch nicht ohne hochprozentigem angeschmissen, hatte auf den choke gehofft, aber letztendlich muss Ich wohl doch an den Vergaser ran zuendkerzen sind in Ordnung. Kalt ist die Steuerkette deutlich zu hören, wenn warm praktisch weg. Wenn nicht anders kommt morgen der vergaser runter und die Gummis dann eben neu...
Erst mal vielen Dank, trotzdem ich eigentlich I'm falschen Forum gelandet bin.
Appelboom ist offline   Mit Zitat antworten
Alt 22.05.2018, 13:40:33   #5
AmigaHarry
Erfahrener Benutzer
 
Benutzerbild von AmigaHarry
 
Registriert seit: 13.11.2005
Ort: Perchtoldsdorf
Alter: 64
Beiträge: 5.318
Kilometer: 1.1mio
Standard

Die Gummistutzen sind ziemlich sicher porös und undicht - die solltest du neu geben.
Choke: Warscheinlich Dreck in den Bohrungen und verschlissene Dichtungen.
Um das Zerlegen, Reinigen und Prüfen (Gummidichtungen) der Vergaser wirst du wohl nicht herumkommen. Ist aber keine Hexerei, nur etwas mehr Arbeit, da 4x zu machen.....

Steuerkette: Prüfe den Spanner! Wenn der beim Abtouren so bei 3000rpm rattert, gehört die große Spiralfeder (am Arretierhandrädchen) um ein bis zwei Umdrehungen nachgespannt (aber nicht mehr!). Wenn es dann noch immer rattert, ist die Druckkugel und die scheife Ebene auf die sie draufdrückt, verschliessen. Dann gehört er neu.
Miniaturansicht angehängter Grafiken
Klicke auf die Grafik für eine größere Ansicht

Name:	059_S_GS550C.jpg
Hits:	883
Größe:	108,5 KB
ID:	27736   Klicke auf die Grafik für eine größere Ansicht

Name:	060_S_GS550C.jpg
Hits:	873
Größe:	103,7 KB
ID:	27737  
AmigaHarry ist offline   Mit Zitat antworten
Antwort

Lesezeichen


Forumregeln
Es ist dir nicht erlaubt, neue Themen zu verfassen.
Es ist dir nicht erlaubt, auf Beiträge zu antworten.
Es ist dir nicht erlaubt, Anhänge hochzuladen.
Es ist dir nicht erlaubt, deine Beiträge zu bearbeiten.

BB-Code ist an.
Smileys sind an.
[IMG] Code ist aus.
HTML-Code ist aus.

Gehe zu

Ähnliche Themen
Thema Autor Forum Antworten Letzter Beitrag
Simmerringe Motor links - Motor zerlegen zum Wechseln? Bud_Weiser Motor, Getriebe, Kettensatz 8 02.12.2012 21:08:34
e motor und f motor innerreien daka111 Technik 10 26.03.2012 20:50:45
Motor kalt :"Vergaserpatschen", Ruckeln ; Motor warm : keine Probleme !? cgun Fehlerdiagnose 38 11.04.2010 12:41:23
Baujahr 98 Motor Problemlos mit bj 92 Motor Tauschen ? Slash Motor, Getriebe, Kettensatz 9 27.09.2007 10:22:05


Alle Zeitangaben in WEZ +1. Es ist jetzt 19:31:33 Uhr.


Powered by vBulletin® Version 3.8.9 (Deutsch)
Copyright ©2000 - 2026, vBulletin Solutions, Inc.