gs-500.de  

Zurück   gs-500.de > GS500(E/F) > Vergaser - Kraftstoff - Drosseln - Tuning

Hinweise

Antwort
 
Themen-Optionen
Alt 31.05.2023, 17:38:17   #1
Froxta
Neuer Benutzer
 
Registriert seit: 03.08.2020
Beiträge: 14
Standard Wohin gehört dieser Schlauch?

Hallo zusammen.
Ich habe dummerweise keine Bilder gemacht beim Vergaserabbau und jetzt ist irgendwer ein Schlauch zu viel.

Kann mir jemand sagen, was das markierte fpr ein Bauteil ist und wohin der Schlauch gehört? Auf den üblichen Videos scheint es den Schlauch garnicht zu geben?

Baujahr ist nach 2001.
Miniaturansicht angehängter Grafiken
Klicke auf die Grafik für eine größere Ansicht

Name:	1685551037400371933551273350940.jpg
Hits:	2265
Größe:	99,2 KB
ID:	31704  
Froxta ist offline   Mit Zitat antworten
Alt 31.05.2023, 18:08:04   #2
AmigaHarry
Erfahrener Benutzer
 
Benutzerbild von AmigaHarry
 
Registriert seit: 13.11.2005
Ort: Perchtoldsdorf
Alter: 64
Beiträge: 5.313
Kilometer: 1.1mio
Standard

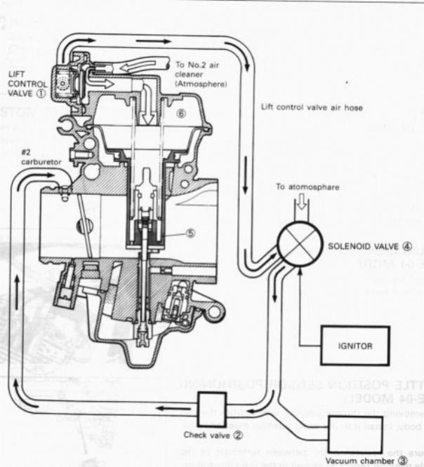
Der Gehört zum PVLS System und geht auf das Magnetventil. Das ist ein kleiner Luftfilter.
Der Schlauch geht zu einem T-Stück an dem auch das Magnetventil (das in deinem unteren Bildrand) hängt.
Ist auf meinem Bild auch kaum zu erkennen.
Miniaturansicht angehängter Grafiken
Klicke auf die Grafik für eine größere Ansicht

Name:	PVLS.jpg
Hits:	2166
Größe:	47,3 KB
ID:	31706   Klicke auf die Grafik für eine größere Ansicht

Name:	mygs.jpg
Hits:	2178
Größe:	93,8 KB
ID:	31707  

Geändert von AmigaHarry (31.05.2023 um 18:20:52 Uhr)
AmigaHarry ist offline   Mit Zitat antworten
Alt 02.06.2023, 13:45:23   #3
Froxta
Neuer Benutzer
 
Registriert seit: 03.08.2020
Beiträge: 14
Standard

Vielen Dank, da hab ich doch glatt ein T stück übersehen. Nu sitzt alles aber laufen tuts immernoch net..

Optisch sind Schwimmerkammer (und Nadel) ebrnso i.o. wie die Benzinhahnmembran. Leider läuft der Vergaser qeoterhin über.

Ps: weiss jemand ob sich die Teile tatsächlich gegenüber der pre 2001 modelle unterscheiden ? Weder das Vergaserset noch den Benzinhahn-satz kann ich für die neuere finden.
Froxta ist offline   Mit Zitat antworten
Alt 02.06.2023, 15:36:28   #4
berndy
Super-Moderator
 
Benutzerbild von berndy
 
Registriert seit: 16.08.2006
Ort: Schifferstadt/Pfalz
Alter: 63
Beiträge: 10.720
Baujahr: 1995
Kilometer: 66666
Standard

Also, man kann i.d.R. nicht mit blosem Auge sehen, ob die Schwimmernadeln irgendwo hängen. Es bilden sich mit der Zeit und dem neuen Sprit (E5, E10) Ablagerungen. Wenn du keine passenden Schwimmernadelventile finden kannst, bau sie aus, auch die Nadelsitze und lege sie längere Zeit in Vergaserreiniger oder Kraftstoffsystemreiniger. Danach mit Wattestäbchen auspolieren, dann sollte es wieder funktionieren. Wenn nicht, Prozedur wiederholen. So habe ich vor vielen Jahren meine Schwimmernadelventile wieder gängig bekommen. Das dürfte jetzt so 10 bis 15 Jahre her sein und funktioniert immer noch.
Allerdings verwende ich auch vorsorglich regelmäßig Kraftstoffsystemreiniger.
__________________

Man sollte es so oder so nicht übertreiben.
berndy ist offline   Mit Zitat antworten
Alt 02.06.2023, 20:57:32   #5
AmigaHarry
Erfahrener Benutzer
 
Benutzerbild von AmigaHarry
 
Registriert seit: 13.11.2005
Ort: Perchtoldsdorf
Alter: 64
Beiträge: 5.313
Kilometer: 1.1mio
Standard

Wenn der Vergaser weiterhin überläuft passt der Rep-Satz nicht, oder du hast einen Fehler gemacht.
Mit Sicherheit passen halt nur originale Suzuki (Mikuni) Ersatzteile.

Mit dem BBS34-Vergaser gabs Änderunngen - und ich meine auch beim Schwimmerventil. Kannst du rausfinden, indem du die Ersatzteilnummern bei einme On-Line-Händler vegleichst.
AmigaHarry ist offline   Mit Zitat antworten
Alt 03.06.2023, 07:08:47   #6
klassikfon
Erfahrener Benutzer
 
Benutzerbild von klassikfon
 
Registriert seit: 20.08.2010
Ort: Halle (Saale)
Alter: 49
Beiträge: 1.918
Baujahr: 1992
Kilometer: 33.000
Standard

Die Schwimmernadelventile sind komplett anders, als bei den alten Vergasern.

Wenn der Gaser überläuft, dann gibts verschiedene mögliche Ursachen:

Schwimmernadelventil klemmt durch Fremdkörper
Schwimmernadelventil verschlissen
O-Ring Schwimmernadelventil undicht
Schwimmerstand falsch
Entlüftung vom Vergaser nicht offen

Reparatursatz gibts hier:

https://www.woembi.de/Vergaser-Rep-S...0-KEYSTER?gi=1

Gruß Ric
__________________
Vergaser-Ultraschallreinigung für Forenmitglieder:

www.vergaseronkel.de

Vergaser zerlegen:http://forum.gs-500.de/showthread.ph...458#post424458
klassikfon ist offline   Mit Zitat antworten
Alt 03.06.2023, 08:00:28   #7
evolution
Benutzer
 
Registriert seit: 05.04.2023
Beiträge: 50
Baujahr: 1993
Kilometer: 42.000
Standard

Zitat:
Zitat von klassikfon Beitrag anzeigen
Bei den Sätzen von Keyster passen allerdings die O-Ring Dichtungen für das Schwimmernadelventil nicht. Meine Erfahrung: die sind leider zu klein und dichten somit nicht ordentlich ab.
evolution ist offline   Mit Zitat antworten
Alt 03.06.2023, 08:41:31   #8
gsmattis
Stammtisch Hamburg
 
Benutzerbild von gsmattis
 
Registriert seit: 16.03.2008
Ort: Extertal
Alter: 37
Beiträge: 8.809
Baujahr: 1999
Kilometer: 158000
Standard

Manchmal ist es halt günstiger, Originalteile zu kaufen...
__________________
Bandit 1200
TL1000S
weil nur 6 Zylinder Sinn ergeben
gsmattis ist offline   Mit Zitat antworten
Alt 03.06.2023, 18:58:05   #9
Froxta
Neuer Benutzer
 
Registriert seit: 03.08.2020
Beiträge: 14
Standard

@AmigaHarry: sorry wenn ich das missverständlich formuliert hatte, ich habe ja gerade noch keinen Repsatz gefunden, ergo auch nicht verbaut. Tatsächlich war ich ehr auf visueller Fehlersuche bzw habe versucht nachzuvollziehen was hier im Forum an tipps steht. Hier lern ich grad echt ne Menge! Daher auch nochmal Danke für die Antworten und die Geduld mit mir
@Ric: ich bin wohl offiziell zu dumm zum googlen, den hab ich auf der Seite (genau wie bei Tante L und Onkel Po) beim besten Willen nicht gefunden gestern. danke für den Link.
Hast du vll. Auch noch nen rep satz für den Benzinhahn im Angebot?

Und weil ich grad eh dabei bin mich dumm aussehen zu lassen: da der Vergaser grade für viel zu viel Geld gereinigt, überholt und eingestellt wurde - und ich einfach glauben will dass der Schrauber gemurkst hat - ist die Unterdruck membran nicht das viel naheliegendere Problem hier?
Welches sich durch den manuellen Modus dauerhaft aus der Welt schaffen ließe? Oder übersehe ich hier nachteile (abgesehen davon, das abdrehen besser nicht zu vergessen) oder mögliche künftige Probleme?

Edit: gemeint ist nicht sich hier einen schritt zu sparen, sondern etwas hoffentlich funktionierendes -in diesem Fall die Schwimmernadel- kaputt zu reparieren aufgrund der diagnose tank läuft leer.
Von daher: hat vielleicht jemand eine narrensichere Anleitung wie ich den neueren Hahn auf manuel umrüsten kann? Die Anleitung aus dem Wiki lässt sich ja nicht ganz analog übertragen.

Geändert von Froxta (03.06.2023 um 22:07:45 Uhr)
Froxta ist offline   Mit Zitat antworten
Alt 03.06.2023, 20:53:14   #10
AmigaHarry
Erfahrener Benutzer
 
Benutzerbild von AmigaHarry
 
Registriert seit: 13.11.2005
Ort: Perchtoldsdorf
Alter: 64
Beiträge: 5.313
Kilometer: 1.1mio
Standard

Defekte Schwimmernadelventile haben doch nichts mit der Hahn-Membran zu tun! Das sind 2 unabhängige Systeme. Die Nadelventile müssen auch während der Fahrt dafür sorgen, das der Motor nicht zu viel Sprit bekommt (geflutet wird) und nicht überfettet. Die müssen also sowieso immer funktionieren.

Der Hahn ist eine Sicherheitsmaßnahme gegen etwaige Lecks. Zum Glück ist er heute automatisch - in den 80/90 wurde reihenweise Mororen geflutet, weil auch noch die Nadelventile undicht waren und der Hahn vergessen wurde abzudrehen. Das führte zu hydraulischen Schlägen im Brennraum beim Starten und damit zum Motortotalschaden.

Also einmal Hahn vergessen und undichte Nadelventile: gute Chance die nächste Zeit zu Fuß zu gehen. Hahn und Nadelventile sind 2 Systeme die das verhindern sollen (wobei eben die Nadelventile während des Motorlaufes auch noch ihre Aufgabe haben)

Damit: IMMER beides instandhalten und reparieren!!!
Nicht darauf vertrauen, das eines der Systeme schon funktionieren wird......
AmigaHarry ist offline   Mit Zitat antworten
Alt 04.06.2023, 08:21:37   #11
klassikfon
Erfahrener Benutzer
 
Benutzerbild von klassikfon
 
Registriert seit: 20.08.2010
Ort: Halle (Saale)
Alter: 49
Beiträge: 1.918
Baujahr: 1992
Kilometer: 33.000
Standard

Zitat:
Zitat von evolution Beitrag anzeigen
Bei den Sätzen von Keyster passen allerdings die O-Ring Dichtungen für das Schwimmernadelventil nicht. Meine Erfahrung: die sind leider zu klein und dichten somit nicht ordentlich ab.
Kann ich absolut NICHT bestätigen. Habe auch genau diesen Satz mehrfach verbaut und empfohlen, sind alle bis heute dicht.
__________________
Vergaser-Ultraschallreinigung für Forenmitglieder:

www.vergaseronkel.de

Vergaser zerlegen:http://forum.gs-500.de/showthread.ph...458#post424458
klassikfon ist offline   Mit Zitat antworten
Alt 04.06.2023, 08:33:04   #12
evolution
Benutzer
 
Registriert seit: 05.04.2023
Beiträge: 50
Baujahr: 1993
Kilometer: 42.000
Standard

Zitat:
Zitat von klassikfon Beitrag anzeigen
Kann ich absolut NICHT bestätigen. Habe auch genau diesen Satz mehrfach verbaut und empfohlen, sind alle bis heute dicht.
Das wundert mich. Denn wenn das Schwimmernadelventil ohne "Pressung" des O-Rings in das Sackloch fällt, kann der O-Ring nicht wirklich die vorgesehene Dichtwirkung haben.
evolution ist offline   Mit Zitat antworten
Alt 04.06.2023, 09:08:58   #13
klassikfon
Erfahrener Benutzer
 
Benutzerbild von klassikfon
 
Registriert seit: 20.08.2010
Ort: Halle (Saale)
Alter: 49
Beiträge: 1.918
Baujahr: 1992
Kilometer: 33.000
Standard

Zitat:
Zitat von evolution Beitrag anzeigen
Das wundert mich. Denn wenn das Schwimmernadelventil ohne "Pressung" des O-Rings in das Sackloch fällt, kann der O-Ring nicht wirklich die vorgesehene Dichtwirkung haben.
Der O-Ring liegt im Vergasergehäuse auf einer leicht konischen Fläche auf. Wenn Du den Nadelventilsitz mittels der dafür vorgesehenen Schraube befestigst, wird der O-Ring auf diese konische Fläche gepresst und ist dicht.
__________________
Vergaser-Ultraschallreinigung für Forenmitglieder:

www.vergaseronkel.de

Vergaser zerlegen:http://forum.gs-500.de/showthread.ph...458#post424458
klassikfon ist offline   Mit Zitat antworten
Alt 04.06.2023, 09:10:02   #14
klassikfon
Erfahrener Benutzer
 
Benutzerbild von klassikfon
 
Registriert seit: 20.08.2010
Ort: Halle (Saale)
Alter: 49
Beiträge: 1.918
Baujahr: 1992
Kilometer: 33.000
Standard

Zitat:
Zitat von evolution Beitrag anzeigen
Das wundert mich. Denn wenn das Schwimmernadelventil ohne "Pressung" des O-Rings in das Sackloch fällt, kann der O-Ring nicht wirklich die vorgesehene Dichtwirkung haben.
Hast Du denn mal selbst eine Undichtigkeit mit den genannten Komponenten erlebt?
__________________
Vergaser-Ultraschallreinigung für Forenmitglieder:

www.vergaseronkel.de

Vergaser zerlegen:http://forum.gs-500.de/showthread.ph...458#post424458
klassikfon ist offline   Mit Zitat antworten
Alt 04.06.2023, 11:23:52   #15
evolution
Benutzer
 
Registriert seit: 05.04.2023
Beiträge: 50
Baujahr: 1993
Kilometer: 42.000
Standard

Zitat:
Zitat von klassikfon Beitrag anzeigen
Hast Du denn mal selbst eine Undichtigkeit mit den genannten Komponenten erlebt?
O-Ringe haben definierte Einbausituationen, diese sind nicht erlebbar. Und die von Keyster mitgelieferten O-Ringe der Nadelschwimmerventile passen nicht, sie sind meiner Meinung nach zu klein. Im direkten Vergleich hierzu passt der originale 13374-35C00 von Suzuki. Da muss ich im Nachhinein gsmattis recht geben, dass es manchmal günstiger ist gleich Originalteile zu kaufen.
evolution ist offline   Mit Zitat antworten
Alt 04.06.2023, 11:42:05   #16
evolution
Benutzer
 
Registriert seit: 05.04.2023
Beiträge: 50
Baujahr: 1993
Kilometer: 42.000
Standard

Zitat:
Zitat von klassikfon Beitrag anzeigen
Der O-Ring liegt im Vergasergehäuse auf einer leicht konischen Fläche auf. Wenn Du den Nadelventilsitz mittels der dafür vorgesehenen Schraube befestigst, wird der O-Ring auf diese konische Fläche gepresst und ist dicht.
Das ist nicht der Sinn dieser leicht konischen Geometrie. Vielmehr benötigt man bei Gussteilen Aushebeschrägen und diese Aushebeschräge wurde aus Kostengründen nicht zylindrisch gefräst. Das war an dieser Stelle auch nicht notwendig, da sich die Pressung des O-Rings im Toleranzbereich bewegt, wenn er denn passt, wie beim Original von Suzuki....
evolution ist offline   Mit Zitat antworten
Alt 04.06.2023, 11:44:35   #17
gsmattis
Stammtisch Hamburg
 
Benutzerbild von gsmattis
 
Registriert seit: 16.03.2008
Ort: Extertal
Alter: 37
Beiträge: 8.809
Baujahr: 1999
Kilometer: 158000
Standard

Wobei Keyster kein billiger Müll ist. Da hätte ich bei denen definitiv vorgesprochen und den Fall geschildert.
__________________
Bandit 1200
TL1000S
weil nur 6 Zylinder Sinn ergeben
gsmattis ist offline   Mit Zitat antworten
Alt 04.06.2023, 13:05:26   #18
klassikfon
Erfahrener Benutzer
 
Benutzerbild von klassikfon
 
Registriert seit: 20.08.2010
Ort: Halle (Saale)
Alter: 49
Beiträge: 1.918
Baujahr: 1992
Kilometer: 33.000
Standard

Zitat:
Zitat von evolution Beitrag anzeigen
O-Ringe haben definierte Einbausituationen, diese sind nicht erlebbar. Und die von Keyster mitgelieferten O-Ringe der Nadelschwimmerventile passen nicht, sie sind meiner Meinung nach zu klein. Im direkten Vergleich hierzu passt der originale 13374-35C00 von Suzuki. Da muss ich im Nachhinein gsmattis recht geben, dass es manchmal günstiger ist gleich Originalteile zu kaufen.

Nicht erlebbar? Du baust ein und es ist dicht oder es ist nicht dicht. Ich rede von Praxis, nicht von Theorie. Darauf zielte auch meine Frage ab. Ich habe einige dieser Sätze verbaut, sind alle dicht. Wäre dem nicht so, könnte ich mich auf kurzem Wege an Keyster Europa wenden und um Nachbesserung im Reparatursatz bitten, war aber nie nötig.

Wie mir scheint, redest du also von Theorie, nicht von Praxis. Die Jungs von Keyster sind nicht auf den Kopf gefallen, die probieren das auch aus.
__________________
Vergaser-Ultraschallreinigung für Forenmitglieder:

www.vergaseronkel.de

Vergaser zerlegen:http://forum.gs-500.de/showthread.ph...458#post424458
klassikfon ist offline   Mit Zitat antworten
Alt 04.06.2023, 14:21:35   #19
evolution
Benutzer
 
Registriert seit: 05.04.2023
Beiträge: 50
Baujahr: 1993
Kilometer: 42.000
Standard

Zitat:
Zitat von klassikfon Beitrag anzeigen
Nicht erlebbar? Du baust ein und es ist dicht oder es ist nicht dicht. Ich rede von Praxis, nicht von Theorie. Darauf zielte auch meine Frage ab. Ich habe einige dieser Sätze verbaut, sind alle dicht. Wäre dem nicht so, könnte ich mich auf kurzem Wege an Keyster Europa wenden und um Nachbesserung im Reparatursatz bitten, war aber nie nötig.

Wie mir scheint, redest du also von Theorie, nicht von Praxis. Die Jungs von Keyster sind nicht auf den Kopf gefallen, die probieren das auch aus.
Wenn ein O-Ring nicht korrekt sitzt ist das Praxis. Bitte nicht ablenken! Ich habe ja irgendwie Verständnis dafür, dass Du deinem Sponsor zur Seite stehst. Auch kann ich nachvollziehen, dass Du aufgrund der engen Zusammenarbeit mit Woembi hier kurze Wege hast. Aber das täuscht eben nicht darüber hinweg, dass der O-Ring kleiner als das Original von Suzuki ist und unter Umständen nicht passt.
evolution ist offline   Mit Zitat antworten
Alt 04.06.2023, 21:25:17   #20
Vinz-Georg
Erfahrener Benutzer
 
Benutzerbild von Vinz-Georg
 
Registriert seit: 06.05.2016
Ort: Potsdam
Alter: 44
Beiträge: 748
Baujahr: 1996
Kilometer: 133000
Standard

Hab bisher nur Keyster-Sätze verbaut und das wird hier im Forum ausschließlich empfohlen, anstelle des Originalteils. Hat bei allen GSen die ich bisher gewartet habe immer einwandfrei gepasst. Selbst bei einer WBVK.

Wenn es für dich nicht passt dann kauf doch bei Suzuki , alle anderen verbauen weiter die Keyster-Sätze.

Bei meiner GS ist der Keyster-Satz seit 2016 dicht oder seit 70Tkm.
Vinz-Georg ist offline   Mit Zitat antworten
Alt 04.06.2023, 22:51:00   #21
klassikfon
Erfahrener Benutzer
 
Benutzerbild von klassikfon
 
Registriert seit: 20.08.2010
Ort: Halle (Saale)
Alter: 49
Beiträge: 1.918
Baujahr: 1992
Kilometer: 33.000
Standard

Zitat:
Zitat von evolution Beitrag anzeigen
Wenn ein O-Ring nicht korrekt sitzt ist das Praxis. Bitte nicht ablenken! Ich habe ja irgendwie Verständnis dafür, dass Du deinem Sponsor zur Seite stehst. Auch kann ich nachvollziehen, dass Du aufgrund der engen Zusammenarbeit mit Woembi hier kurze Wege hast. Aber das täuscht eben nicht darüber hinweg, dass der O-Ring kleiner als das Original von Suzuki ist und unter Umständen nicht passt.
Ich lenke nicht ab. Habe viele Sätze verbaut, sind bis heute alle dicht. Also nochmal die Frage, hattest Du mit diesen Komponenten eine Undichtigkeit zu beklagen?

Ansonsten:
Keyster ist in keinster Weise ein Sponsor oder ähnliches. Wir arbeiten respektvoll zusammen, wenn es um technische Fragen geht. Und darüber bin ich echt froh, denn die Motorradhersteller rücken nahezu keinerlei Informationen raus.
Wenn ich Keyster empfehle, dann aus Überzeugung, genau wie alle anderen Empfehlungen die ich öffentlich ausspreche oder darstelle.

Die Angesprochenen kurzen Wege bestehen zu Keyster Europa, das hat nichts mit Wömbi zu tun. Der Wömbi arbeitet mit uns auf der Basis des Affiliate-Marketings zusammen. Und das ist auch wieder eine Überzeugungstat von mir, weil er zu 100% zuverlässig ist.

Unter Umständen......naja.....wie gesagt, bisher haben alle gepasst. Habe in diesem Zusammenhang noch keine Umstände erlebt, die da im Wege waren.
__________________
Vergaser-Ultraschallreinigung für Forenmitglieder:

www.vergaseronkel.de

Vergaser zerlegen:http://forum.gs-500.de/showthread.ph...458#post424458
klassikfon ist offline   Mit Zitat antworten
Alt 05.06.2023, 11:51:55   #22
cookie1963
Benutzer
 
Registriert seit: 10.06.2008
Ort: essen
Alter: 62
Beiträge: 39
Baujahr: 2000
Kilometer: 35000
Standard

mal blöd gefragt, schonmal auf die idee gekommen das der ausgebaute original O-ring gequollen ist?
hab ich z.b bei chinarollern regelmässig.

ich werde nie verstehen warum man über so nen kram diskutieren muss.
und die kompetenz von klassikfon zweifel ich zumindest auf keinen fall an.

jeder verbaut einfach das was er am besten findet......fertig
cookie1963 ist offline   Mit Zitat antworten
Alt 05.06.2023, 13:25:31   #23
Froxta
Neuer Benutzer
 
Registriert seit: 03.08.2020
Beiträge: 14
Standard

Hui, jetzt gehts hier aber rund.

Ich würde dann nochmal auf meine beiden Ausgangsdilemma zurück kommen. Nach weiterem Googlen und telefonieren bin ich ratloser denn zuvor.

Die gängigen Teilekataloge, egal ob Polo, Louis, Alphasports oder ronayers, kennen eine GS500 offenbar nur bis 2002 und ab 2004 dann die GS500F/FU. (manche onlineshops kennen auch die naked nach 2004, dann aber ohne die gesuchten Produktgrupen).
Der Benzinhahn der F/FU hat eine andere Teilenummer. Deshalb nochmal meine Ausgangsfrage: Hat jemand eine Ahnung, ob mein Benzinhahn nun analog dem einer K1/K2 oder analog dem der GS500F ab 2004 sein müsste?

Mit dem wissen, dass es _meine_ GS im Katalog nicht gibt, habe ich Reparatursätze von All Balls gefunden, leider grade nicht lieferbar: 60-1128 für die K1/k2 und 60-1720 für die F/FU ab 2004. Jemand eine Idee?


Und Frage Nummer 2 (s. Edit von oben): Ja mir ist klar, dass ein defektes Ventil am Vergaser repariert werden muss. Die Frage war ehr, ob ich von einem auslaufenden Tank zwingend darauf schließen muss, dass dort der Fehler liegt.
In dem Fall brauche ich eine neue Werkstatt weil meine bisherige offenbar gemurkst hat. Das MÖCHTE ich aber erstmal nicht glauben.

Und Frage 2b: Angenommen das Ventil schließt nicht, dann dürfte doch - einen funktionierenden Benzinhahn vorausgesetzt- doch in der Garage dennoch kein Sprit durchlaufen, weil ja kein Unterdruck anliegt. Die nächtliche Pfütze bleibt in meiner Vorstellung also in erster Linie ein Indiz für den Benzinhahn.
Oder liege ich komplett falsch und Pfütze heißt definitiv es liegt gleichzeitig ein Fehler an beiden Systemen vor?

Wir reden hier weiterhin von auf dem Hauptständer geparkt, ohne laufenden Motor und erst kürzlich aus der Werkstatt (inkl. Vergaserwartung) gekommen.
Froxta ist offline   Mit Zitat antworten
Alt 05.06.2023, 14:26:36   #24
gsmattis
Stammtisch Hamburg
 
Benutzerbild von gsmattis
 
Registriert seit: 16.03.2008
Ort: Extertal
Alter: 37
Beiträge: 8.809
Baujahr: 1999
Kilometer: 158000
Standard

Wenns bei abgestelltem Fahrzeug läuft ist beides involviert. Wenn der Hahn auf PRI steht und es läuft, schließen die Nadeln nicht.
__________________
Bandit 1200
TL1000S
weil nur 6 Zylinder Sinn ergeben
gsmattis ist offline   Mit Zitat antworten
Alt 06.06.2023, 06:50:41   #25
berndy
Super-Moderator
 
Benutzerbild von berndy
 
Registriert seit: 16.08.2006
Ort: Schifferstadt/Pfalz
Alter: 63
Beiträge: 10.720
Baujahr: 1995
Kilometer: 66666
Standard

Es gibt ja noch mehr Gründe für Benzinverlust, muss nicht immer am Vergaser liegen.

Undichte O-Ringe in den Benzinhähnen z.B. Ich hatte schon am Unterdruckbenzinhahn und am Montagebenzinhahn undichte O-Ringe.

Undichte Verschraubung am Montagebenzinhahn, ausgehärtete Dichtung dort.

Riss in einem Schlauch, der kann so klein sein, dass es nur allmählich durchsickert.

Fehlende Schlauchschelle. Auch wenn der Schlauch vermeintlich straff sitzt, kann ohne Schelle Benzin durchsickern.

Jetzt ist es zwar zu spät aber: Wenn da eine Werkstatt dran war und Geld dafür genommen hat, soll sie das gescheit machen, also nachbessern.

Wenn du danach selbst dran gewerkelt hast, wird das die Werkstatt nun ablehnen.
__________________

Man sollte es so oder so nicht übertreiben.
berndy ist offline   Mit Zitat antworten
Alt 15.06.2023, 18:16:15   #26
Froxta
Neuer Benutzer
 
Registriert seit: 03.08.2020
Beiträge: 14
Standard

So weiter gehts.
Frage 1: dank Ausprobieren weiss ich jetzt, dass die Membran im Benzinhahn der k4 anders ist als bei der 2001/02. die kleinen Nasen auf der Membran sind genau spiegelverkehrt. Der Satz für die 04er 500f scheint jetzt ebenfalls nicht mehr lieferbar. Aber der für die 1200er Bandit (fck 44 von Tourmaxx) passt. Also falls noch jemand an der Ersatzteilsuche verzweifelt..

Im direkten Vergleich ist mir aufgefallen, dass die Dichtung unter dem Drehregler (Ric nennt es im Video den smiley) bei mir deutlich flacher und nahezu platt war im Vergleich zum neuen. Daher vermute ich dass hier das Problem lag. Vll. War es aber auch die feder der Membran, die im Vergleich recht wabbelig weich wirkte. Vll zu schwach um richtig zu schliessen? Der oring an der Membran sieht tippitoppi aus (wurd jetzt trotzdem gleich mit getauscht)


@berndy: Tank und Schläuche würde ich mehr oder weniger sicher ausschließen, da der Sprit aus der Schlauch vom luftfilterkasten quillt.
Nach dem Wochenende werde ich den Hahn wieder montieren und dann berichten ob sie jetzt stubenrein ist.

Mit dem Versager geht es dann weiter, sobald ich wieder Zeit und Platz in der Garage habe. Beruhigend: im öl ist offenbar kein Benzin, der Füllstand hat sich seit dem Wechsel nicht geändert und riechen tut da auch nix.

In diesem Sinne wünsche ich ein schönes Wochenende!
Froxta ist offline   Mit Zitat antworten
Antwort

Lesezeichen


Forumregeln
Es ist dir nicht erlaubt, neue Themen zu verfassen.
Es ist dir nicht erlaubt, auf Beiträge zu antworten.
Es ist dir nicht erlaubt, Anhänge hochzuladen.
Es ist dir nicht erlaubt, deine Beiträge zu bearbeiten.

BB-Code ist an.
Smileys sind an.
[IMG] Code ist aus.
HTML-Code ist aus.

Gehe zu

Ähnliche Themen
Thema Autor Forum Antworten Letzter Beitrag
Wo gehört der Schlauch hin ?? vierinvier Vergaser - Kraftstoff - Drosseln - Tuning 4 12.09.2012 21:24:16
Wohin führt dieser Vergaserschlauch ? Mikrohirn Vergaser - Kraftstoff - Drosseln - Tuning 1 06.08.2009 15:36:52
loser schlauch - wohin? todd.smith Motor, Getriebe, Kettensatz 12 28.12.2008 13:11:31
wohin mit dem schlauch?? gsmattis Vergaser - Kraftstoff - Drosseln - Tuning 2 20.09.2008 12:03:08
Welcher Schlauch gehört an das T-Stück ran hgs Vergaser - Kraftstoff - Drosseln - Tuning 5 20.07.2007 16:14:39


Alle Zeitangaben in WEZ +1. Es ist jetzt 20:25:29 Uhr.


Powered by vBulletin® Version 3.8.9 (Deutsch)
Copyright ©2000 - 2026, vBulletin Solutions, Inc.